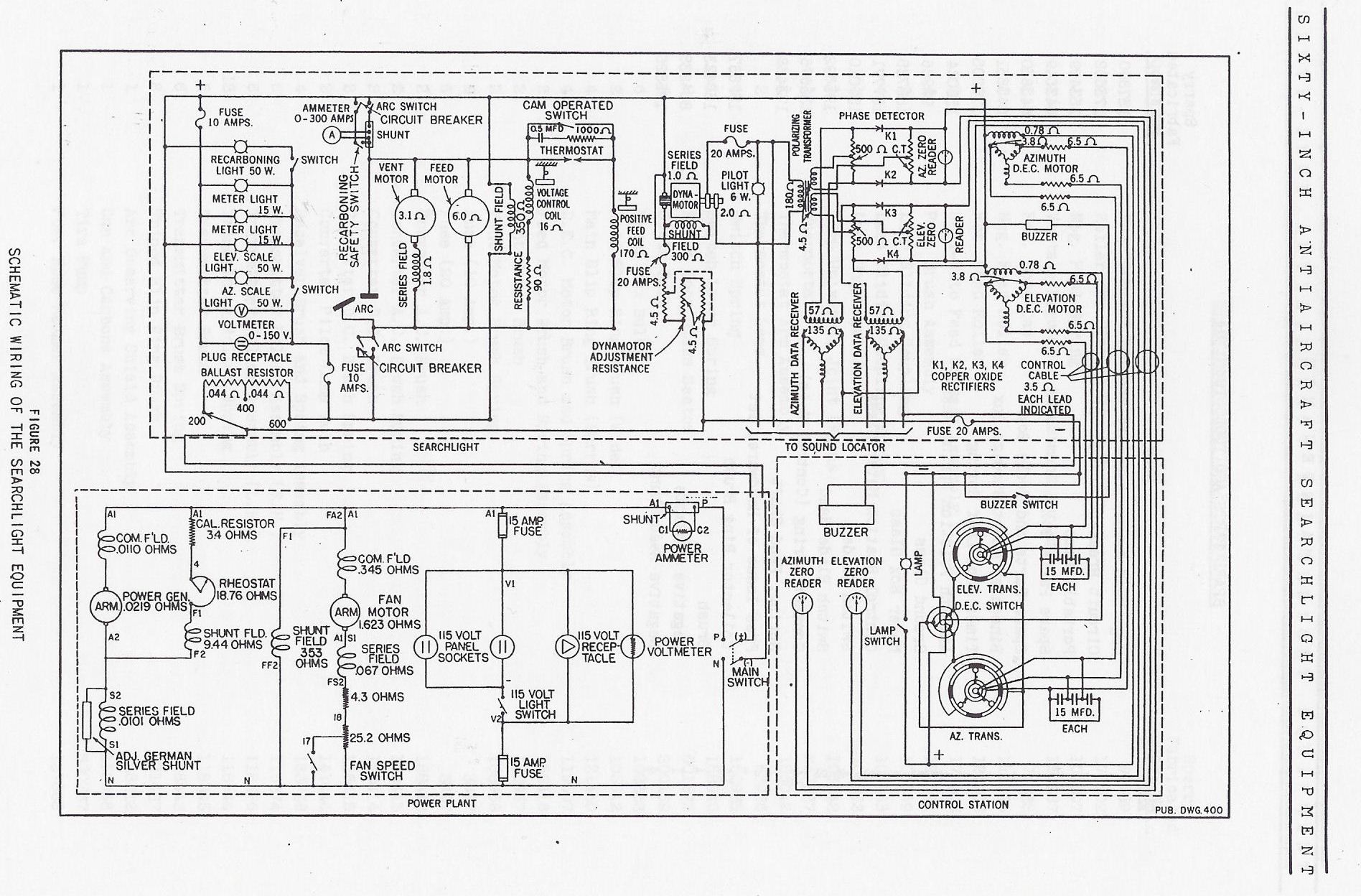
1941 SPERRY SEARCHLIGHT SCHEMATIC